/ EN
13922884048

技术交流

Technology Exchange
/
/
印宁华
印宁华
关于差分输入、PGA和仪表放大器及混合SOC设计,最近整理一些交流心得分享下面是微群里的聊天记录之前群里交流的内容多数还是在应用市场和商务MARCON上. 不妨换个角度,聊聊芯片内部的话题, 比如SOC, AFE, MCU 低功耗的设计.针对于数字和模拟芯片设计者,大家对一款通用器件的理解和出发点是不一样的。比如, 可能大家对仪表放大器理解的角度就会有所不同吧,将差分输入,MUX, BUFFER。
关于BMS的新技术进展
  • 更新日期: 2024-01-05
  • 浏览次数: 2463
磁隔器件,国际一线范儿还是需要在动力电池PACK上找机会,有源钳位有望在中大功率工业储能上被机会采用,无线级联通信BMS除了成本和可靠性上的成熟度之外还需要应用刚需促进,目前看3、5年甚至10年时间动力电池应用有线隔离变压器的socket无法撼动。
外部工业总线
  • 更新日期: 2023-11-26
  • 浏览次数: 2242
RS-232-C是美国电子工业协会EIA制定的一种串行物理接口标准。RS是英文“推荐标准”的缩写,232为标识号,C表示修改次数。RS-232-C总线标准设有25条信号线,包括一个主通道和一个辅助通道,在多数情况下主要使用主通道,对于一般双工通信,仅需几条信号线就可实现,如一条发送线、一条接收线及一条地线。RS-232-C标准规定的数据传输速率为每秒50、75、100、150、300、600、1200、2400、4800、9600、19200波特。
CAN总线安全广播系统设计
  • 更新日期: 2023-08-16
  • 浏览次数: 2608
矿用通信设备实现形式多种多样,其中,传统定压广播系统技术落后、音质差、无法分组且扩容性差;矿用局部通信电话只能完成下行语音通信而没有调度通信功能,以及小灵通声音小,无法完成范围扩音通信成为了这些技术在井下应用发展的瓶颈。本文提供一种基于CAN总线的广播系统,所有语音分站皆通过一根串行总线连接,网络拓扑简单,通过适量增加……
固态硬盘MLC、TLC和QLC颗粒
  • 更新日期: 2023-08-08
  • 浏览次数: 44796
虽说目前QLC 闪存也只是这几年正式出现在人们的视线中,其在速度、寿命、稳定性等方面可能会比TLC差,但是更便宜的成本、更大容量的优势是无法忽视的。随着技术的不断发展和成熟,QLC就像当年TLC一样从不被接纳到广泛认可也是早晚的事情,其实不管是TLC还是QLC,只要价格够便宜,容量够大,速度够快,寿命有保障,总会获得消……
SIMO单电感多输出电源技术
  • 更新日期: 2023-06-01
  • 浏览次数: 4346
与传统的 DC-DC 方案相比,单电感多输出(SIMO)电源转换器架构在节省空间的同时仍然保持高效率,有效延长电池寿命。通过单电感提供多路输出,SIMO 架构与低静态电流稳压器 IC 有效延长空间受限、电池供电产品的电池寿命。
AIGC-生成式AI
  • 更新日期: 2023-04-18
  • 浏览次数: 3194
AIGC,全名“AI generated content”,又称生成式AI,意为人工智能生成内容。例如AI文本续写,文字转图像的AI图、AI主持人等,都属于AIGC的应用。2023年1月30日,AIGC概念股突飞猛涨,消息面上,微软“加仓”,美版头条BuzzFeed“押注”,就连国内科技巨头也传出拟推类似工具的消息,一时间,AIGC再次站上风口浪尖。
我们的未来火星家园
  • 更新日期: 2023-04-18
  • 浏览次数: 2887
火星作为一颗与地球最相似的太阳系行星,一直是人们太空移民的首要目标。如今,随着中国“天问一号”、美国“毅力号”、阿联酋“希望号”三颗火星探测器相继奔向火星,火星探测高潮再次到来。
SerDes的原理解析
  • 更新日期: 2023-04-11
  • 浏览次数: 5498
SerDes的全称是SERializer(串行 器)/DESerializer(解串器),这种主流的高速的时分多路复用(TDM),点对点的串行通信技术可以充分利用通信的信道容量,提升通信速度,进而大量的降低通信成本。
绝对零度的太空如何散热
  • 更新日期: 2023-04-06
  • 浏览次数: 5105
宇航员的太空服那么厚,是因为要御寒吗?如果宇宙的温度极低,为什么身处太空环境的空间站,不除寒保暖,却还需要特殊装置进行散热呢? 今天我们就来聊聊,宇宙的温度究竟有多低。
电压跌落测试与超容储能型净化
  • 更新日期: 2023-04-04
  • 浏览次数: 2955
在这日益增多的电子设备及大量设施里,造成了极为严重的电磁信号污染,即我们常说的电磁干扰。
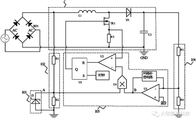
PFC电路功能及原理
  • 更新日期: 2023-04-03
  • 浏览次数: 18947
PFC(Power Factor Correction)又称功率因数矫正,主要是对输入电流的波形进行控制,使其与输入电压波形同步,提高功率因数,减少谐波含量,是能够解决因容性负载导致电流波形严重畸变而产生的电磁干扰(EMl)和电磁兼容(EMC)问题。
Circulator 环行器
  • 更新日期: 2023-03-30
  • 浏览次数: 4542
环形器作为一种各向异性元件,在微波和射频通信领域有非常重要的作用,通过其单向传输的特性,可以保护电路中元件免受无用信号的损害,也可以使同一电路实现发送和接收信号的双工功能。

服务热线

0755-83044319

霍尔元件咨询

肖特基二极管咨询

TVS/ESD咨询

获取产品资料